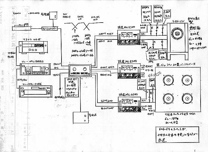
システム表(スピーカーインピーダンス補正値も含む
)